1 .. 87 88 89 90 91 92 93 94 95 96 97 .. 109
92
Climatización Invisible Uponor Residencial
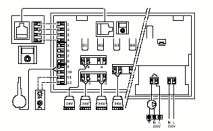
ESQUEMA DE CONEXIONES ELÉCTRICAS
Marca
Descripción
1
2
3
4
5
6
7
8
Bloque de terminales para conexión de antena y extensiones
Conector de display
Pulsador y LED de 01 a 12 para registro de los canales
Pulsador y LED de prueba
Conectores rápidos para los actuadores
To
ma para la conexión del data stick
LED de alimentación
Compartimento 230V de c.a. (50 Hz) • Bomba
DATOS TÉCNICOS
General
IP: IP30
Max HR (humedad relativa) ambiente: 95% max a
20ºC
T
ermostato
Marca CE:
Pruebas de baja tensión: EN 6073-1* y EN 6730-
2-9***
Pruebas CEM (requisitos de compatibilidad
electromagnética):
EN 6730-1 y EN 301-489-3
Pruebas ERM (cuestiones de compatibilidad
electromagnética y de espectro de radio): EN 300
220-3
Aprobación y certificación: KNX
Fuente de alimentación: 2 pilas alcalinas AAA 1.5V
Voltaje: 2.2V a 3.6V
T
emperatura de funcionamiento: De 0ºC a 45ºC
T
emperatura de almacenamiento: de -10ºC a +65ºC
Frecuencia de radio: 868.3 MHz
Ciclo de trabajo del transmisor: 1%