1 .. 90 91 92 93 94 95 96 97 98 99 100 .. 109
95
Manual Técnico Uponor
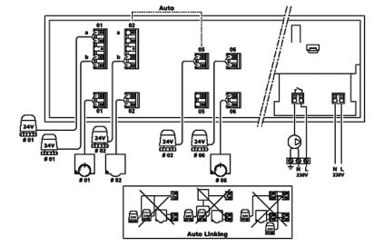
ESQUEMA DE CONEXIONES ELÉCTRICAS
Unidad base con 12 canales
Unidad base con 12 canales